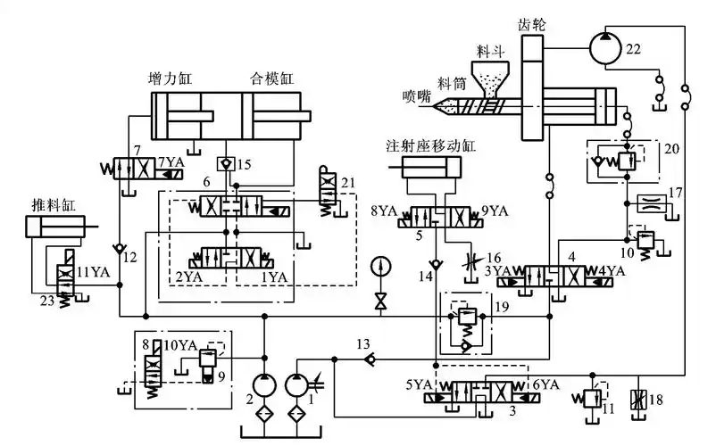
Clamping: Pressure oil from the pump enters the clamping cylinder via an electromagnetic reversing valve. For example, in some machines, an electromagnet directs oil to the left or right cavity of the closing cylinder, moving the piston for closing. The closing speed can be controlled by a flow valve. Slow closing uses a small flow pump, adjusted by a relief valve, entering the left cavity via an electro-hydraulic reversing valve. Fast closing combines the oil from large and small flow pumps into the left cavity.

Injection: The injection seat's moving cylinder pushes it forward, making the nozzle contact the mold gate. The injection cylinder then pushes the screw to inject molten material into the cavity. By controlling the electromagnetic reversing valve's on-off and adjusting flow and pressure valves, slow and fast injection, as well as injection pressure and speed, can be adjusted. For slow injection, pump oil enters the injection cylinder's right chamber via an electro-hydraulic reversing valve and a one-way throttle valve. For fast injection, oil from both large and small flow pumps enters simultaneously.
Pressure Holding: After injection, pressure is held on the molten material in the cavity to make the plastic conform to the cavity and prevent underfilling during cooling. The hydraulic system, via control components like the electromagnetic reversing valve, has the pump supply a small amount of oil to the injection cylinder's right cavity for pressure maintenance, with excess oil overflowing back to the tank through a relief valve.
Pre-plastic: After pressure holding, a hydraulic motor drives the screw to rotate through a deceleration mechanism, moving plastic particles from the hopper to the barrel's front, heating and melting them, and building pressure. When the screw head's molten pressure is high enough, the screw retreats for the next injection.
Mold Opening: The mold opening speed is usually slow-fast-slow. Hydraulic oil enters the closing cylinder's right cavity through an electromagnetic reversing valve to open the mold. Different power combinations of the solenoid directional valve can achieve slow and fast opening.
Ejecting: When ejecting products, pump oil enters the ejecting cylinder's left chamber via a reversing valve and a one-way throttle valve, pushing the ejecting rod steadily. The ejection speed is regulated by the one-way throttle valve.
Structural: High output power per unit weight and size, small torque inertia ratio, small volume, light weight, small inertia, compact structure, and flexible layout.
Performance: Stepless adjustment of speed, torque, and power, fast response, quick reversal and speed change, wide speed range (up to 100:1 to 2000:1), good movement speed, simple control, easy operation, labor-saving, easy electrical control cooperation, and CPU connection for automation.
Use and Maintenance: Good component self-lubrication, easy overload protection and pressure preservation, safe, reliable, and easy to serialize, standardize, and generalize components.
Safety: Equipment using hydraulic technology is safe.
Economy: Strong plasticity and variability, increasing production flexibility, easy process change and adjustment, and relatively low component manufacturing cost.
Adaptability: Easily combines with new tech like microcomputer control, forming "machine-electric-liquid-optical" integration, and easy digitalization.
Transmission Ratio: Inevitable leakage due to component surface movement, oil compressibility, and tubing elasticity mean it can't achieve a strict transmission ratio, unsuitable for machine tool inline drive chains like machining threaded gears.
Efficiency: Along, local, and leakage losses in oil flow result in low transmission efficiency, not suitable for long-distance transmission.
Temperature: Difficult to use under high and low temperatures.
Manufacturing and Maintenance: High component manufacturing accuracy for leak prevention and performance, bringing difficulties to use and maintenance.
Failure Detection: Hard to check failures, especially in units where hydraulic technology isn't popular, hindering its promotion. Maintenance relies on experience, and training technicians takes time.